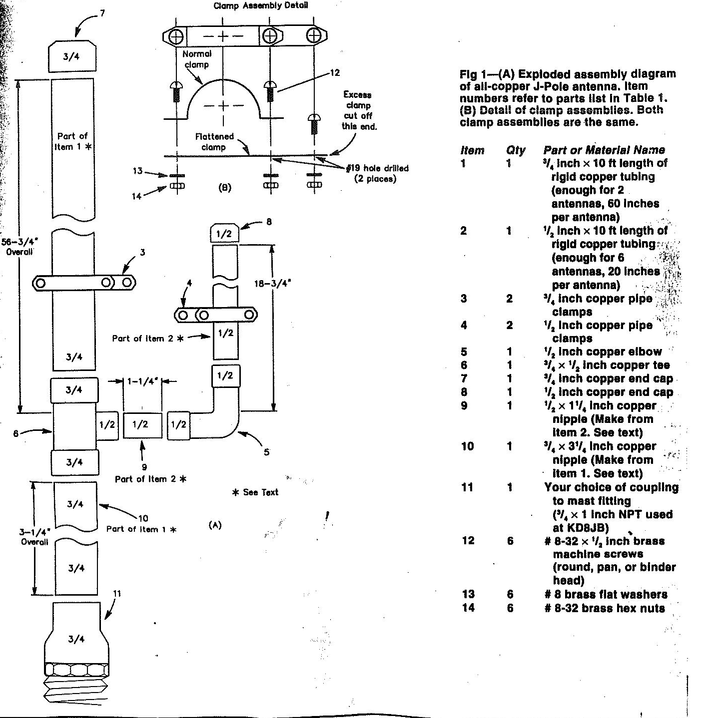
BACK TO ANTENNA INDEX PAGE